2025年6月30日9时50分许,位于霍城县三道河乡沙门子村新疆秦皇新型建材有限公司发生一起机械伤害事故,造成2名工人受伤,送医后经抢救无效死亡,直接经济损失约216.9901万元。
依据《中华人民共和国安全生产法》《生产安全事故报告和调查处理条例》(国务院令第493号)、《新疆维吾尔自治区生产安全事故报告和调查处理实施办法》(自治区人民政府令第196号)等法律法规有关规定,霍城县人民政府组织县应急管理局、公安局、总工会等有关单位派员成立霍城县新疆秦皇新型建材有限公司“6·30”一般机械伤害事故调查组(以下简称事故调查组)。对该起事故进行组织调查,聘请行业技术专家同期参与事故调查。同步邀请霍城县纪委监委、县人民检察院介入事故调查工作。
事故调查组按照“科学严谨、依法依规、实事求是、注重实效”的原则和“四不放过”要求,通过现场勘验、询问谈话、专家论证和综合研析,查明了事故发生的经过,查清了事故原因,认定了事故性质和责任,提出了事故防范措施建议。
经调查认定,该起事故是一起因企业检维修作业人员在1号料浆罐内进行检维修作业时未采取安全措施、违规操作,现场无监护人员,操作人员在未核实1号料浆罐内是否有人员、不知道配电柜操作程序的情况下,误将1号料浆罐顶部搅拌电机启动,而造成的一般机械伤害事故。
一、基本情况
(一)事故企业基本情况
新疆秦皇新型建材有限公司(以下简称秦皇建材):该公司于2011年11月21日在霍城县工商局注册成立,统一社会信用代码:916540235847747387,公司法人贾某,实际控制人李某,注册资金1000万元,位于霍城县三道河乡沙门子村,占地30亩,生产车间3000多平方米,6条蒸压釜生产线,公司有工人28人,主要以生产加气混凝土砌块为主。产品主要销往霍城县县域及周边霍尔果斯、伊宁市等地。2024年企业年产值达到了810万元。


图1.新疆秦皇新型建材有限公司厂区平面图
(二)生产工艺情况
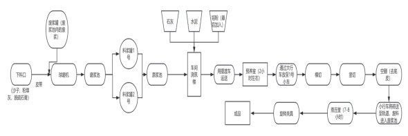
企业生产工艺:①原料预处理:采用装载机将砂、粉煤灰、脱硫石膏等原料输送至进料斗,经强制式搅拌机充分混合后,通过皮带输送机与废浆罐内回收的废浆一同经进料口送入球磨机。②磨浆及储存:球磨机出料经排料口泵送至磨浆池,通过池内杂浆泵将均质化料浆分别输送至1号、2号料浆罐,随后经罐底管道返送至原浆池暂存。③配料与浇筑:将原浆池料浆泵送至车间浇筑楼,按工艺配比依次投入石灰石、水泥等胶凝材料,于浇筑前精准添加铝粉发泡剂,经高速搅拌机充分混合后,通过摆渡车搭载模框完成浆料浇筑。④预养与脱模:浇筑后的模框进入预养室进行恒温恒湿养护(养护周期约2h),经桥式起重机吊运至脱模工位,通过1号转运车完成制品脱模。⑤切割与废料处理:脱模制品经横切、竖切机组加工后,由2号转运车输送至空翻机去除底皮,加工产生的废料收集至废浆池,经杂浆泵输送至废料罐循环利用。⑥蒸压养护:切割后的坯体通过轨道系统送入蒸压釜,以燃煤锅炉产生的饱和蒸汽为热源,在1.2-1.5MPa压力下养护7~8h。⑦成品处理:蒸压完成后,采用旋转夹具完成制品分离,经叉车转运至成品堆场码垛存放。

图2.新疆秦皇新型建材有限公司生产工艺流程图
(三)事故单位事故发生前生产经营情况
秦皇建材2025年1月18日与新疆创奕环保设备有限公司签订了《新疆秦皇新型建材有限公司加气块生产线劳务承包合同》,秦皇建材将加气块生产项目承包给新疆创奕环保设备有限公司。2025年3月新疆创奕环保设备有限公司人员进入秦皇建材进行设备检维修,2025年4月15日企业开始生产。6月22日新疆创奕环保设备有限公司实际控制人许某离开秦皇建材,不再参与生产经营活动。6月22日伏某(副厂长)到达秦皇建材,6月23、6月24日秦皇建材未进行生产,6月25日新工艺师徐某到厂后(伏某、徐某均无企业岗位任命书),企业又重新投入生产,6月29日下午秦皇建材1号料浆罐罐顶电机皮带断裂,秦皇建材组织人员对1号料浆罐进行维修。秦皇建材编制有《安全生产会议制度》《安全教育培训制度》《设备、设施检维修管理制度》《受限空间作业安全许可管理制度》《安全生产奖惩制度》《安全生产检查制度》《电工安全操作规程》《有限空间作业操作规程》等安全管理文件。
(四)有关单位和人员的合同、劳动关系等情况
秦皇建材事故发生前有员工28人,2025年6月22日之前20名员工与承包秦皇建材加气块生产的项目的新疆创奕环保设备有限公司签订了劳务合同,新疆创奕环保设备有限公司为20名员工购买了团体意外伤害保险和团体医疗保险,保险时限:2025年4月12日至2026年4月11日。2022年6月22日新疆创奕环保设备有限公司实际控制人许某离开秦皇建材,不再参与生产经营活动。6月27日,秦皇建材法人贾某安排人员统计企业员工信息,计划于6月30日(周一)购买保险和与企业员工签订劳务合同(胡某、王某、孙某三人事故发生时未与秦皇建材签订劳务合同)。
(五)所在地政府及相关负有职责的部门安全监管情况
县应急管理局:一是2025年4月7日,秦皇建材向县应急管理局上报复工复产申请,计划复工复产,接到秦皇建材复工复产报告后,县应急管理局4月15日联合聘请的安全生产专家对秦皇建材开展复工复产验收和隐患排查,共发现隐患问题11条,限期整改11条,下发督导单要求企业立查立改,不能立即整改的限期整改。二是2025年5月14日霍城县应急管理局执法人员对发现的隐患进行复查,9条已整改完毕,2条正在整改中,县应急管理局执法人员督促企业尽快完成整改,确保隐患整改闭环,履行行业部门安全监管职责。三是采用“领导+干部”双包联模式,加大对企业安全生产监督管理。
三道河乡人民政府:一是2025年3月4日三道河乡人民政府下发《关于各企业自查安全生产隐患整改行动的通知》(三政发〔2025〕9号),督促各企业制定隐患自查计划,开展隐患自查工作。二是2025年5月12日三道河乡人民政府组织监管人员对秦皇建材安全生产情况进行检查,发现隐患问题2条。三是2025年6月4日三道河乡人民政府组织监管人员对秦皇建材安全生产情况进行检查,发现隐患问题4条。
(六)当日天气情况
2025年6月30日,天气为多云。最低气温18℃,最高气温35℃之间,西风5级,相对湿度24%,空气质量指数为61。
二、事故发生经过及应急救援情况
(一)事故现场情况
事故现场位于秦皇建材1号料浆罐。1号料浆罐总容积39.94立方米,直径4.05米,高3.9米,罐顶设置搅拌电机1台(含减速装置),罐内含有搅拌叶片。料浆罐侧面底部设置一个人孔,直径约0.49米。


图3.1号料浆罐外观图图4.1号料浆罐顶部图


图5.1号料浆罐旁配电操作柜图⠂图6.1号料浆罐内部桨叶图

图7.1号料浆罐内部图
(二)事故发生经过
6月29日18时至19时左右,负责搅拌的员工库某告诉孙某、胡某、王某三人1号料浆罐罐顶搅拌电机皮带断裂,孙某将此事上报副厂长伏某,副厂长伏某安排胡某、王某、孙某三人对料浆罐进行维修。当时孙某给伏某(副厂长)说必须把1号料浆罐内的浆液倒至原浆池,再从原浆池抽到磨浆池,在进行倒浆时,伏某(副厂长)安排班长麦某带领4~5名工人前来帮忙,6月29日23时30分许停止维修。经试机,搅拌电机还是摆动太大,无法进行搅拌工作,因时间过晚,胡某、王某、孙某三人决定明日一早继续进行维修。
6月30日08时10分许,胡某第一个抵达1号料浆罐,并将1号料浆罐底部的人孔口打开,约4分钟后王某、孙某也到达1号料浆罐附近,三人开始进行检维修作业。08时30分许,胡某和孙某进入1号料浆罐开始清理硬浆,09时许,胡某和孙某从1号料浆罐内出来。胡某和孙某出来之后,孙某、胡某、王某三人开始试机,但发现罐顶搅拌电机还是摆动较大,王某不放心,09时20分左右王某和孙某便进入1号料浆罐内继续清理硬浆。此时胡某被厂长徐某叫去出库托盘处维修钢丝绳,胡某检查后认为钢丝绳没有问题,仍可以使用,就返回1号料浆罐附近(期间大概5分钟左右)。胡某返回后发现1号料浆罐人孔口处有硬浆堆积,就让库某开铲车清理人孔口硬浆。
09时50分许,工人亚某在球磨机旁看到磨浆池内的砂浆溢出,欲将砂浆抽入2号料浆罐内,亚某就前往配电操作柜处按动了2号合闸按钮,在观察了一会后发现磨浆池内杂浆泵无反应,亚某又按动了另一个按钮,此时,胡某在1号料浆罐人孔口处发现有浆液从1号料浆罐内甩出,就来到配电操作柜前按动了2号分闸按钮,两人(胡某、亚某)一同前往1号料浆罐人孔处,发现王某、孙某两人在1号料浆罐内受伤。(工人亚某在上班期间无人告知其1号料浆罐在进行检维修作业)
(三)应急救援和处置情况
6月30日09时50分左右事故发生后,胡某前往配电操作柜处按动了2号分闸按钮,胡某发现桨叶的连接柱挡到人孔口,胡某一个人无法处理,就在厂区内进行呼喊“出事了”,这时班长麦某听到呼喊声后,就和胡某一同前往1号料浆罐进行救援,麦某因身材较小,就钻入罐内,将王某从被夹的地方(连接柱)挪出,此时,人孔口的桨叶移动,将人孔口疏通后,厂区5至6员工进入罐内将王某、孙某两人抬到罐外。公司实际控制人李某于10时05分、10时08分和10时12分用手机拨打120急救电话,但因救护车未赶到,企业救援人员就将王某、孙某两个人放到私家车上送往医院进行抢救,公司实际控制人李某、库管王小梅、副厂长伏某陪同前往。送王某去医院的车辆驶出秦皇建材厂区约3公里处,与前来救援的救护车相遇,王某被转移至救护车。10时30分许,2名伤者(王某、孙某)被送至霍城县第一人民医院进行抢救,11时04分孙某因抢救无效死亡,11时06分王某因抢救无效死亡。11时58分,霍城县公安局110接到报警:在三道河乡沙门子村工业园区秦皇建材工厂内有人死亡。12时20分左右,霍城县应急管理局接到事故报告后,立即派人前往事故现场,与公安民警一同开展事故现场勘查,14时47分许,霍城县应急管理局根据《生产安全事故报告和调查处理条例》要求,将事故的时间、内容上报至伊犁州应急管理局。事故发生后,霍城县立即启动应急响应,县委、县政府领导率领有关部门负责同志赶赴事故现场,指导事故勘查及善后等工作。霍城县成立以县委常委为组长的事故应急处置领导小组,组织县应急管理局、公安局、人社局、三道河乡人民政府等相关部门有序开展现场勘查及相关处置工作。
(四)应急救援评估
120急救中心、110报警平台接到报告后,开展应急处置及时,责任落实到位;相关部门接报后,均派员赶赴事故现场,及时启动事故应急处置措施,开展应急处置工作。事故信息报送渠道畅通,应急响应迅速,对事故人员进行了及时抢救,在事故应急处置中无衍生事故。
三、事故造成人员伤亡及直接经济损失
(一)伤亡人员情况
该事故造成2人死亡。
(二)直接经济损失
共计216.9901万元,其中医疗费用0.1877万元;丧葬费用及抚恤费用1.8024万元;赔付费用215万元。
四、事故发生的原因和事故性质
(一)事故发生原因
1.直接原因
一是工人亚某对1号料浆罐在进行检维修作业不知情、不清楚料浆罐启动开关的情况下,误将1号料浆罐搅拌电机启动,导致检维修人员被转动部件伤害。二是设备检维修安全措施缺失,企业未制定检维修用电管理制度,检维修用电没有进行彻底隔离(切断),没有断电、上锁,没有对用电开关挂牌警示,无明显禁止启动警示,无法有效阻止误操作。三是企业未指定检维修作业监护人员,作业现场无人员监护,对1号料浆罐电机突然启动未及时发现。⠼/span>
2.间接原因
一是有限空间作业管理制度未制定,没有办理有限空间作业票,没有对有限空间内的风险进行分析,对有限空间内的能量隔离不彻底,有限空间作业现场无监护人。二是安全教育与培训不足。操作人员对设备操作规范、检维修安全注意事项认知不足,缺乏“检维修设备禁止启动”的风险辨识能力。三是企业管理人员和现场作业人员安全意识薄弱,现场安全管理失职。未在检修区域设置警戒线、警示标识,未采取隔离措施防止无关人员进入。四是三道河乡人民政府对企业隐患排查力度不足,对企业主要负责人的安全教育不够。五是霍城县应急管理局落实企业“双包联”机制存在差距,对企业主要负责人、安全管理人员的安全宣传力度不足。⠂༯span>
(二)事故性质
经事故调查组认定,霍城县新疆秦皇新型建材有限公司“6·30”一般机械伤害事故是一起一般生产安全责任事故。
五、事故发生单位主要问题
秦皇建材未落实企业安全生产主体责任。一是企业未建立健全全员安全生产责任制。企业制定了安全组织机构,对组织机构内的人员的职责未进行明确,主要负责人、安全管理人员对其管理职责不清楚,企业安全管理混乱。二是企业安全生产规章制度和操作规程落实存在差距,企业制定了《设备、设施检维修管理制度》《电工安全操作规程》,但在实际操作中员工不知道管理制度和操作规程,仅凭借工作经验开展检维修作业,企业也未按照《设备、设施检维修管理制度》要求对检维修作业办理作业票并指定专人进行监护,安全生产管理制度和操作规程形同虚设。三是企业安全生产教育培训不到位,员工安全生产意识有待提升。企业的2025年全员安全教育培训计划与企业实际不符,未开展检维修作业、有限空间作业等相关安全教育培训,企业员工虽然开展了培训但无法运用到实际工作中。2025年4月11日的安全教育培训记录存在人员代签、造假现象。同时,对新员工的安全教育培训缺失,新员工亚某、王某未经三级安全教育培训,就直接上岗作业。四是企业的安全投入仅限于县应急管理局检查发现问题后的隐患整改资金投入,缺乏主动投入。五是企业未按照《生产安全事故应急预案管理办法》(应急管理部2号令)要求编制本单位生产安全事故应急预案,企业开展的应急救援演练记录人员签字不全,代签现象严重,致使员工对事故发生后的应对处置措施不掌握。六是企业未对安全风险进行辨识,未建立完善安全风险分级管控和隐患排查治理双重预防工作机制,企业隐患排查流于形式,发现隐患问题的能力不足,隐患排查治理工作只开展到4月,5月、6月的隐患排查工作未开展。七是企业主要负责人和安全管理人员在安全生产教育培训、隐患排查治理和特殊作业审批等方面未履行法定职责,致使企业员工安全意识淡薄,未严格执行安全生产规章制度和操作规程,对作业场所安全风险辨识和安全条件确认流于形式,无安全管理措施,员工违规作业未及时纠正和制止,导致事故发生。
六、监管部门主要问题
(一)三道河乡人民政府
三道河乡人民政府属地监管责任落实存在差距。一是对企业的隐患问题排查不深入。二是对企业落实安全主体责任、主要负责人履职等内容的教育宣传力度不足。三是基层监管力量薄弱,缺乏专职监管人员,难以发现潜在隐患。
(二)霍城县应急管理局
霍城县应急管理局行业监管责任落实不到位。一是对企业的风险隐患排查整改督促不到位,对企业的制度和操作规程运行情况未进行核实,未及时发现事故源头风险。二是对企业主要负责人、实际控制人的安全教育宣传力度不足,未及时了解企业的生产状态,未强调企业检维修作业的重要性和危险性。
七、事故责任单位和责任人员的处理建议
(一)建议司法机关追究刑事责任人员
1.亚某,男,系秦皇建材搅拌工。在未查明1号料浆罐内是否有人在检维修作业的情况下,按动了1号料浆罐电机的启动开关,涉嫌违规操作。违反了《中华人民共和国安全生产法》第五十七条[],建议由霍城县应急管理局根据《安全生产违法行为行政处罚办法》第四十五条第(一)项[]对亚某·阿西木江处2000元(贰仟元整)行政处罚。
同时,因违规操作,致使王某喜、孙某平两人受伤,经抢救无效死亡,涉嫌重大责任事故罪。违反了《中华人民共和国安全生产法》第一百零七条[],建议根据《安全生产行政执法与刑事司法衔接工作办法》第三章第二十条[]及《中华人民共和国刑法》第一百三十四条第一款[],移送司法机关追究刑事责任。
(二)对相关责任人员的处理建议
1.孙某,男,系秦皇建材检修工,在1号料浆罐检维修作业时未严格落实检维修作业管理制度,未将1号料浆罐顶部搅拌电机断电,未在配电操作柜处设置“禁止合闸”标志,违反了《机械安全危险能量控制方法上锁∕挂牌》(GBT33579-2017)[]第6.3.1条规定,导致事故的发生,鉴于其在事故中死亡,不再追究责任。
2.王某,男,系秦皇建材检修工(电工),在1号料浆罐检维修作业时未严格落实检维修作业管理制度,未将1号料浆罐顶部搅拌电机断电,未在配电操作柜处设置“禁止合闸”标志,违反了《机械安全危险能量控制方法上锁∕挂牌》(GBT33579-2017)第6.3.1条规定,导致事故的发生,鉴于其在事故中死亡,不再追究责任。
3.伏某,男,系秦皇建材副厂长,未组织员工开展安全教育培训、未向员工告知在检维修作业过程中的注意事项,日常巡检不到位,未及时制止和纠正违反操作规程行为,导致事故发生,违反了《中华人民共和国安全生产法》第二十五条(二)(五)(六)项[]。建议根据《中华人民共和国安全生产法》第九十六条[]⠼fontface="方正仿宋简体">,结合《新疆维吾尔自治区应急管理行政处罚裁量权基准》第二部分2-C,按照《生产安全事故罚款处罚规定》第二十条[]⠼fontface="方正仿宋简体">规定,由霍城县应急管理局对伏某处上一年年收入百分之二十的罚款:19600×0.2=3920元(叁仟玖佰贰拾圆整)。
4.麦某,男,系秦皇建材生产班班长,未对员工开展日常安全教育培训,未向亚某及时告知1号料浆罐6月30日上午要进行检维修作业,违反了《中华人民共和国安全生产法》第四十四条第一款[],导致事故发生。建议按照《中华人民共和国安全生产法》第九十六条,结合《新疆维吾尔自治区应急管理行政处罚裁量权基准》第二部分2-A,按照《生产安全事故罚款处罚规定》第二十条规定,由霍城县应急管理局对麦某处上一年年收入百分之二十的罚款:25886×0.2=5177.2元(伍仟壹佰柒拾柒圆贰角)。
5.贾某,女,系秦皇建材法定代表人,安全生产第一责任人,安全生产履职不力,未严格履行《中华人民共和国安全生产法》第二十一条[]规定的主要负责人七项职责要求,未建立健全本单位安全生产责任制,未组织制定并实施本单位安全生产教育和培训计划,未保证本单位安全生产投入,未能及时组织制定完善本单位检维修作业的应急救援预案,未能督促检查本单位安全生产工作,及时消除生产安全事故隐患,导致发生亡人事故。建议根据《中华人民共和国安全生产法》第九十五条第(一)项[]规定,由霍城县应急管理局对秦皇建材法定代表人贾某处上一年年收入百分之四十的罚款:10000×12×0.4=48000元(肆万捌仟圆整)。
6.李某,女,系秦皇建材实际投资人,对1号料浆罐检维修作业未进行具体安排部署,告知相关责任人安全注意事项,未对检维修作业进行审批,未组织人员对新入职员工王某、亚某开展三级教育培训,导致事故发生,违反了《中华人民共和国安全生产法》第二十一条、《中华人民共和国安全生产法》第二十八条第一款[],导致发生亡人事故,建议根据《中华人民共和国安全生产法》第九十五条第(一)项规定,由霍城县应急管理局对秦皇建材实际控制人李某处上一年年收入百分之四十的罚款:5000×11×0.4=22000元(贰万贰仟圆整)
(三)给予党纪、政务处分人员建议
1.张某,男,中共党员,霍城县三道河乡党委委员、武装部部长,对秦皇建材安全生产工作缺乏实质有效的监管。建议根据《中国共产党问责条例》第七条第(九)项及第八条第二款第(一)项之规定,给予责令作出书面检查,并在一定范围内通报处理。
2.孔某,男,中共党员,霍城县应急管理局党委委员、应急管理综合行政执法大队大队长,对企业日常安全检查和安全教育培训的监管不足,对企业包联干部的督促不到位。建议根据《中国共产党问责条例》第七条第(九)项及第八条第二款第(一)项之规定,给予责令作出书面检查,并在一定范围内通报处理。
(四)对事故发生单位的处理建议
新疆秦皇新型建材有限公司,企业未能严格落实安全生产主体责任,虽制定了设备检维修作业管理制度,但未能执行,未能采取有效措施教育和督促检维修作业人员严格执行本单位的安全生产规章制度和安全操作规程,未对王某、亚某等新员工开展三级安全教育培训,未指定专人现场进行安全监护,负有主要责任。建议根据《中华人民共和国安全生产法》第一百一十四条第一项[],结合《新疆维吾尔自治区应急管理行政处罚裁量权基准》第二部分95-C,由霍城县应急管理局对新疆秦皇新型建材有限公司处70万元(柒拾万元整)罚款。
(五)对政府监管部门的处理意见
1.霍城县三道河乡人民政府,负有辖区安全生产监管职责,未正确履行辖区安全生产监管职责,对辖区企业安全生产监管不力,未能发现企业安全隐患,对事故发生负有监管不力的责任。根据《中华人民共和国安全生产法》第十六条和《中国共产党问责条例》第七条第(九)项及第八条第一款第(一)项之规定,建议责成霍城县三道河乡人民政府向霍城县人民政府党组作出书面检查。
2.霍城县应急管理局,负有安全生产监管职责,未正确履行安全生产监管职责,对企业安全教育培训行业隐患排查力度不够,未能及时发现企业安全隐患,对事故发生负有行业监管不力的责任。根据《中华人民共和国安全生产法》第十六条和《中国共产党问责条例》第七条第(九)项及第八条第一款第(一)项之规定,建议责成霍城县应急管理局党委向霍城县委作出书面检查。
八、事故防范和整改措施
为深刻汲取教训,举一反三,认真落实企业主体责任、行业部门安全生产监管责任和党委、政府的属地管理责任,为有效防范此类事故再次发生,提出以下防范措施建议:
(一)严格落实安全生产责任。严格落实“党政同责、一岗双责、齐抓共管、失职追责”,层层压实属地管理责任、部门监管责任和企业主体责任,及时分析研判安全风险,紧盯薄弱环节,采取有力有效防控措施,严格落实安全生产考核、警示约谈、通报等制度,推动安全生产工作责任落实。
(二)完善企业安全生产管理制度和安全操作规程。督促企业主要负责人按照《中华人民共和国安全生产法》第二十一条要求建立健全安全生产规章制度和操作规程,督促企业员工加强对操作规程和规章制度的学习力度,提升企业安全管理水平。同时,企业安全管理人员应加强对企业员工的安全教育和培训力度,在日常生产和工作中及时制止和纠正违章指挥、强令冒险作业、违反操作规程的行为。
(三)严格落实检维修作业安全管理。要持续压实企业安全生产主体责任,必须严格落实检维修作业安全管理规程,在维修作业前对维修设备进行断电、上锁、悬挂“禁止合闸”标志,严禁无防护监护措施作业、对检维修作业负责人、看护人、作业人进行培训教育,提升安全生产意识。
(四)强化检修用电管理和有限空间管理。强化企业在检维修期间的用电管理,督促企业建立完善检维修管理制度和有限空间管理制度,加强对作业人员的安全教育和培训力度,在检维修作业时指定监护人员,提升作业人员的安全意识,严防此类事故的再次发生。
(五)持续开展事故隐患大排查大整治。各负有安全监管职责的部门要持续深入开展安全生产大排查大整治,进一步加大辖区内、行业领域内市政施工、排水养护、污水处理、供水、燃气、热力、物业管理、矿山、供电、通讯等行业的施工、运营和维护单位以及工贸企业安全生产的监督检查力度。持续加强基础建设,完善安全生产机制,督促企业深入开展安全风险防控和隐患排查治理工作,推进企业由被动接受监管向主动加强管理转变、安全风险管控由政府推动为主向企业自主开展转变、隐患排查治理由部门行政执法为主向企业自查自纠转变。